T.O 12R2-2BC-112

HANDBOOK

MAINTENANCE INSTRUCTIONS

RADIO RECEIVERS

BC-224-F BC-224-K BC-348-H

BC-348-K BC-348-L BC-348-R

PUBLISHED UNDER AUTHORITY OF THE SECRETARY OF THE AIR FORCE

AF-WP-O-16 MAY 57 5,510

20 JULY 1945

REVISED 15 APRIL1957

TABLE OF CONTENTS

SECTION I GENERAL DESCRIPTION
  1. GENERAL.
  2. EQUIPMENT SUPPLIED.
  3. EQUIPMENT REQUIRED BUT NOT SUPPLIED.
  4. RADIO RECEIVER BC-348-(*) OR BC-224-(*).
  5. MOUNTING FT-154-(*).
  6. MOUNTING FT-167-(*).
  7. PLUG PL-P103, PL-Q103, AND PL-Q103-A.
SECTION II INSTALLATION AND ADJUSTMENT
  1. UNPACKING THE EQUIPMENT.
  2. BENCH TEST.
  3. INSTALLATION.
  4. ELECTRICAL CONNECTIONS.
  5. ADJUSTMENTS.
  6. AFTER-INSTALLATION TESTS.
SECTION III OPERATION
  1. STARTING AND STOPPING THE EQUIPMENT.
  2. OPERATION.
SECTION IV THEORY OF OPERATION
  1. GENERAL.
  2. FREQUENCY RANGE AND FREQUENCY BANDS.
  3. DETAILED FUNCTIONING.
SECTION V MAINTENANCE
  1. INSPECTION.
  2. TROUBLE LOCATION AND REMEDY.
  3. VOLTAGE AND RESISTANCE MEASUREMENTS.
  4. ALIGNMENT
  5. SPECIAL MAINTENANCE PROCEDURES.
  6. REPLACEMENT OF FUSES AND LAMPS.
  7. LUBRICATION DATA.
SECTION VI SUPPLEMENTARY DATA
  1. TUBE COMPLEMENT.
  2. LAMP COMPLEMENT.
  3. FUSE COMPLEMENT.
  4. FREQUENCY RANGE.
  5. PERFORMANCE DATA.
SECTION VIII DRAWINGS

SAFETY NOTICE

This equipment employs high voltages which can be fatal if contacted by personnel. Exercise caution when working with the equipment when potentials are exposed.
SECTION I GENERAL DESCRIPTION

SPECIAL NOTICE

Radio Receiver BC-224-F, BC-224-K, BC-348-H, BC-348-K, BC-348-L and BC-348-R are essentially alike. Therefore, reference will be made throughout the book to these receivers as follows:
"Radio Receiver BC-224- (*) or BC-348- (*)" Reference to the dynamotors is mentioned in the same manner (Dynamotor DM-24-(*) or Dynamotor DM28-(*), the asterisk indicating that the information applies to any model of either dynamotor.
Mounting FT-154-(*) refers to any production model of this mounting.
1. GENERAL.
(See figure 1-1.)
a. Radio Receiver BC-224-(*) or BC-348-(*) is a locally controlled, 8-tube, 6-band superheterodyne receiver for use in U. S. Army Aircraft. The receivers are not intended for remote control and no features or units have been provided for remote operation. These receivers are capable of voice, tone and c-w reception with manual or automatic volume control. When equipped with headsets, tubes, dial lights and fuses, and with the antenna, ground and primary power source connections properly made, these receivers become complete and operative equipments. All coils and high voltage power supply units are built in the receivers.
b. Each receiver covers the frequency range 0.2 to 0.5 megacycles and 1.5 to 18 megacycles.
c. The radio receivers are essentially alike, electrically, the filament circuit and high voltage supply units differ to permit Radio Receiver BC-224-*) to operate from a 14-volt power source and Radio Receiver BC-348-(*) from a 28-volt power source. The total power consumed by each receiver is 56 watts. A dowel pin fastened to the chassis of Radio Receiver BC-348-(*), prevents accidental installation of the 14-volt dynamotor in the 28-volt receivers. There are minor mechanical differences between the 12-volt receiver and the 28-volt receiver, incidental to supporting electrical parts.
2. EQUIPMENT SUPPLIED.
(See Table 1-1.)

TABLE 1-1. COMPONENT UNITS OF RADIO RECEIVER BC-348-(*) OR BC-224-(*)

Quantity per Equipment

Name of Unit

Army Type Designation

Overall Dimensions (inches)

Weight (pounds)

1 ea.

Radio Receiver includes: Dynamotor (mounted on receiver)

BC-348-(*) DM-28-(*)

18 x 10.5 x 9.5

35.5

 

Radio Receiver includes: Dynamotor (mounted on receiver)

BC-224-(*) DM-24-(*)

18 x 10.5 x 9.5

35.5

1 ea.

Mounting

FT-154-(*)

18 x 8.5 x 1.375

3.81

1 ea.

Plug

PL-P103

2.3 x 2.15 x 2.56

0.34

 

Plug

PL-Q103

3 x 2.15 x 2.06

0.41

 

Plug

PL-Q103-A

3 x 2.15 x 2.06

0.41

1 ea.

Fuse (used with Radio Receiver BC-348-(*))

FU-35

   
 

Fuse (used with Radio Receiver BC-224-(*))

FU-23

   

2 ea.

Lamp

LM-27

   

1 ea.

Set of 9 Tubes

   

0.563

3. EQUIPMENT REQUIRED BUT NOT SUPPLIED.
(See Table 1-2.)

TABLE 1-2. EQUIPMENT REQUIRED BUT NOT SUPPLIED WITH RADIO RECEIVER

BC-348-(*) OR BC-224-(*)

Quantity per Equipment

Name of Unit

Army Type Designation

Required Characteristics

1

Signal Generator

I-72( )

Capable of generating r-f output from 100 kc to 32 mc, modulated and unmodulated.

1

Jack

JK-34

 

1

Headset

HS-33

Low impedance headset.

1

Mounting

FT-167

Used when required in installation.

4. RADIO RECEIVER BC-348-(*) OR BC-224-(*).
a. CABINET.--The receiver cabinet is of spotwelded aluminum construction with black wrinkle finish and is embossed on the top and back to add rigidity and strength. The panel (front) end allows the removal of the receiver chassis, which runs on the stainless steel strips mounted in the end corners of the cabinet. Two tapped inserts are placed in the rear to receive the thumb screw rods which secure the chassis in the cabinet. A cutout in the rear bottom permits the entrance of Plug PL-P103, PL-Q103 or PL-Q103-A. (See figure 1-2.) Four mounting studs are attached to the bottom of the cabinet for securing the cabinet on Mounting FT-154-(*).

Figure 1-2 Bottom and Back View of Cabinet Radio Receiver BC-348-(*) or

BC-224-(*)

b. CHASSIS.--The chassis consists of an aluminum casting mounted between two end plates of sheet aluminum, which serve as runners and guides when placing the chassis in the cabinet.

Figure 1-3 Radio Receiver BC-348-(*) or BC-224-(*) -- Front View of Chassis with

the Tube Shell Cover Removed

c. PANEL.--The front panel is attached to the chassis and to the end plates by screws. Two handles are mounted on the panel. A cutout, covered by a plate, is provided to give access to the wiring under the r-f tube shelf for servicing and maintenance. (See figure 1-3.) The following panel items are mounted on the front of the panel: Antenna and ground binding posts; antenna alignment control "ANT ALIGN"; dial lights rheostat control "DIAL LIGHTS"; tuning control "TUNING"; band switch control "BAND SWITCH": dial window housing which covers the dial lights; beat frequency control "BEAT FREQ"; crystal filter control "OUT-CRYSTAL-IN"; volume control "INCREASE VOL; AVC-OFF-MVC" control; "C.W. OSC" control; and two telephone jacks "TEL."
d. DIAL AND MASK ASSEMBLY.--The dial and mask assembly is mounted on the aluminum casting which carries the gearing of the tuning capacitor drive and the detent. The dial is divided into six frequency bands. The dial and tuning capacitor are so geared to the tuning control shaft that the tuning capacitor covers the frequency range indicated on the dial for each band in approximately 90 revolutions of the tuning knob. A mask with suitably located and marked windows is mounted before the dial. The mask is controlled by the band change switch and is positioned by the detent.
e. ILLUMINATION.--The receiver tuning dial is illuminated by means of two dial lights, Lamp LM-27, controlled by the "DIAL LIGHTS" rheostat. This rheostat has an off position when the illumination is not desired. The dial lights are located beneath a readily removable housing which permits the easy replacement of a dial lamp during flight.
5. MOUNTING FT-154-(*).
(See figure 1-4.)
The mounting is constructed of stainless steel except for the aluminum base which carries the mounting holes and the bases of four shock absorbers. To the top of the shock absorbers is fastened the stainless steel support, which provides for the attachment of the receiver cabinet by means of studs and snapslides. Grooves are provided in the stainless steel support to facilitate the engagement of the studs of the cabinet with the mounting.

Figure 1-4 Mounting FT-154-(*) with plug PL-103 Attached

6. MOUNTING FT-167-(*).
A steel bracket holding a rubber shock absorber may be used with some of the receivers where the sets are to be subjected to excessive vibration. This bracket is attached at the top rear of the cabinet and to the wall of the plane behind the set, thus arresting any tendency toward horizontal motion. (See figures 1-5 and 8-15.)

Figure 1-5 Mounting FT-167

7. PLUG PL-P103, PL-Q103, AND PL-Q103-A.
The plug, attached to the mounting by screws, is provided with eight terminals which are accessible upon removal of the rear cover of the plug housing. Plug PL-P103 is provided with a straight outlet. A right angle outlet mounted in any of three positions, right, left or back, may be used with Plug PL-Q103 or PL-Q103-A. The positions and uses of these outlets with the plug are clearly shown on the outline dimensional drawing in Section VIII (see figure 8-15).
SECTION II INSTALLATION AND ADJUSTMENT
1. UNPACKING THE EQUIPMENT.
Unpack the equipment as follows:
a. Remove Radio Receiver BC-348-(*) or BC-224-(*) and Mounting FT-154-(*) from the packing cartons.
b. Loosen the thumbscrews at the bottoms of the handles on the receiver front panel and pull the chassis from the cabinet.
c. Remove the cardboard packing filler from over the dynamotor.
d. Check to see that the receiver is free from dust.
e. Check to see that the vacuum tubes are firm in their sockets and the fuse and dial lights are correctly and securely inserted.
f. Operate the controls on the front panel. Check for binding and sticking.
g. Examine binding posts for proper spring tension.

Note

Do not change the factory settings of potentiometers, couplings and screwdriver adjustments.
h. Slide the receiver back into its case and fasten the thumbscrews.
2. BENCH TEST.
a. TEST EQUIPMENT REQUIRED.--The following equipment is required for making a bench rest of the radio receiver.

Name of Item

Remarks

Plug PL-P103, PL-Q103 or PL-Q103-A

Wired with terminals 3 and 4 positive and terminals 7 and 8 negative

Jack JK-34

Wired between terminals 1 and 5 on Plug PL-Q103

100 micromicrofarad condenser

To be used as a dummy antenna

Signal Generator I-72( ) or equivalent

Capable of delivering a 150 kilocycle- 18 megacycle, MCW and CW signal

Single pole, single throw switch

Connected between terminals 2 and 6 of Plug PL-Q103

* Any issue is applicable.
b. CHECK OF RECEIVER OUTPUT IMPEDANCE CONNECTION.--The output of the receiver can be matched to either a 4000-ohm or a 300-ohm load. The receiver is normally connected for a 4000-ohm load unless a decalcomania on the front panel indicates otherwise. To change the output impedance of the receiver from 4000-ohms to 300-ohms proceed as follows:
(1) Loosen the thumbscrews at the bottoms of the handles on the front panel and pull the chassis from the cabinet.
(2) Remove the lead from terminal 5 ("HI") on output transformer 123-A and solder the lead to terminal 6 ("LO"). (See figure 8-17.)
(3) Return the receiver chassis to the cabinet and tighten the thumbscrews.
c. SETTING UP THE EQUIPMENT.
(1) Connect Radio Receiver BC-224-(*) to a 14-volt source of supply or Radio Receiver BC-348-(*) to a 28-volt source of supply.
(2) Place the "AVC-OFF-MVC" switch in the "OFF" position.
(3) Connect Plug PL-Q103 (wired as indicated in paragraph 2a, this section) to Connector SO-104. Check to see that the single pole, single throw switch connected across terminals 2 and 6 of Plug PL-Q103 is closed.
(4) Connect Signal Generator 1-72-( )** to the antenna post "A" of the receiver through the 100 micromicrofarad dummy antenna.
(5) Connect the ground post "G" of the receiver to the signal generator ground connection.
d. ADJUSTING THE SIGNAL GENERATOR.
(1) Turn on the signal generator.
(2) Place the modulation switch on the signal generator in the modulation position.
(3) Set the band selector switch on the signal generator to the frequency band which includes 500 kilocycles.
(4) Adjust the signal generator frequency dial to 500 kilocycles.
* Any issue letter is applicable.
** Refers to any model except 1-72-F (25 cycles).
e. TUNING IN A SIGNAL.
(1) Place the "AVC-OFF-MVC" switch in the "AVC" position. The dynamotor should start. Allow one minute for the receiver to warm up.
(2) Set the "BAND SWITCH" on the receiver to hand one (200 to 500 kc).
(3) Adjust the receiver "TUNING" control to 500 kilocycles.
(4) Rotate the "INCREASE VOL" control on the receiver fully clockwise.
(5) Reduce the output of the signal generator until the signal is just audible.
(6) Place the "AVC-OFF-MVC" switch in the "MVC" position and adjust the receiver "TUNING" control for a maximum signal.
(7) Adjust the antenna alignment control for maximum volume in the headset.
f. CHECKING DIAL LIGHT OPERATION.
(1) Rotate the "DIAL LIGHTS" control on the receiver.
(2) Check to see that both lights are functioning, that they can be adjusted to any degree of brilliance, and that they can be turned off completely.
g. CHECKING CW OPERATION.
(1) Turn off the modulation of the signal generator.
(2) Place the "CW. OSC." switch on the receiver in the "ON" position.
(3) Rotate the "BEAT FREQ" control on the receiver. The audio frequency sound should vary in pitch. Check to see that the audio frequency sound becomes inaudible (zero beat) when the pointer on the "BEAT FREQ" control points approximately straight up.
h. CHECKING CRYSTAL OPERATION.
(1) Leave the "CW. OSC." control in the "ON" position.
(2) Place the "CRYSTAL" switch in the "IN" position. The noise should be greatly reduced.
(3) Rotate the "TUNING" control on the receiver slightly to each side of the signal. The signal should be tuned in and out with a smaller movement of the "TUNING" control knob with the "CRYSTAL" switch in the "IN" position than with the switch in the "OUT" position. The volume of the signal should be slightly less.
i. CHECKING CALIBRATION OF 200 TO 500 KILOCYCLE BAND.--Adjust the signal generator for a signal of 500 kilocycles and tune in the signal on the receiver as described in paragraphs 2d and 2e. The receiver dial reading should fall between 504 and 496 kilocycles.

Note

The frequency of the signal generator should be accurately determined for calibration of the receiver dial.
j. CHECKING CALIBRATION OF OTHER BANDS.--Check the calibration on the 1.5 to 3.5 megacycle band as follows:
(1) Adjust the signal generator to any frequency within the frequency band of 1.5 to 3.5 megacycles according to the procedure for adjusting the signal generator to 500 kilocycles as described in paragraph 2d, this section.
(2) Tune the receiver to the signal of the signal generator according to the procedure in paragraph 2e, this section. An audible note of the frequency of the signal generator modulation should be heard with low signal generator output into the receiver.
(3) Repeat the procedures described in paragraph 2i above for the 6.0 to 9.5 megacycle band, the 9.5 to 13.5 megacycle band, and the 13.5 to 18 megacycle band.
3. INSTALLATION.
a. ANTENNA.--Satisfactory operation of the receiver can be obtained with practically any type of mast, fixed, or trailing wire antenna. The receiver is to be used with the particular type of liaison receiving antenna already installed in the aircraft.
b. MOUNTING FT-154-(*).--Permanently attach the mounting to the rigid members of the aircraft so that the following conditions will be met:
(1) The receiver when installed on the mounting will be as near as possible to the antenna leadin insulator.
(2) There will be sufficient clearance on all sides of the receiver to allow free action of the shock absorbers. (See figures 8-15 and 8--16.)
c. MOUNTING FT-167.--The use of Mounting FT-167 is optional. If the mounting is furnished and it is desired to use it in the installation, attach the mounting as shown in figure 8--15.
d. RADIO RECEIVER BC-348-(*) AND BC-224-(*).--Install the radio receiver as follows:
(1) Place the receiver on the mounting with the studs on the bottom of the cabinet entering the slots of the mounting.
(2) See that the receiver is well down on the mounting and that all four studs are securely seated.
(3) Push the cabinet towards the rear of the mounting. Be sure that the connector fits securely into the plug. Be sure the plug has not been damaged due to misalignment.
(4) Secure the receiver in place with the snapslides on the lower front corners of the cabinet.
(5) Safety wire the holes of the snapslides assemblies. Do not twist the wires too tightly.
* Any issue letter is applicable.
4. ELECTRICAL CONNECTIONS.
(See figure 8-1.)
Cut a length of power cable to reach from Connector SO-104 on the rear of the receiver to the source of power and make connections as follows:
a. Connect one end of the cable to Plug PL-QI03 (if a right-angle connection is desired) or to Plug PL-P 103 (if a straight connection is desired) as shown in figure 8-1.
b. Connect the other end of the power cable to s 28-volt source of power for Radio Receiver BC-348-(*) and to a 14-volt source of power for Radio Receiver BC-224- (*).
c. Connect the ground binding post "G" by a short, direct, low-resistance lead to some grounded metal portion of the aircraft and solder at that point if practicable. Allow enough slack to prevent vibration being transmitted to the receiver.
d. Connect a solid copper wire from the antenna lead-in insulator to the antenna binding post "A" on the receiver. Allow enough slack to prevent vibration being transmitted to the receiver.
e. Make sure the engine ignition system, generator, and other possible causes of disturbance are properly shielded and that bonding of metal parts is accomplished.
5. ADJUSTMENTS.
After the receiver has been bench tested and installed as directed in paragraphs 2 and 3, this section, no further adjustments are necessary before the equipment is put into operation.
6. AFTER-INSTALLATION TESTS.
Make an after-installation check of the radio receiver as follows:
a. Plug headset HS-33 into one of the jacks marked "TEL."
b. Place the "AVC-OFF MVC" switch in the "MVC" position. The dynamotor should start.
c. Allow 30 seconds for the tubes to warm up.
d. Set the "INCREASE VOL" knob until a slight background noise is heard.
e. Set the "BAND SWITCH" to the frequency band in which test signals are available.
f. Adjust the "TUNING" control to the desired frequency.

Note

Tune in the signal with the "AVC-OFF-MVC" control in the "MVC" position and with the "INCREASE VOL" control advanced only far enough to give the desired signal strength. With the "AVC-OFF-MVC" control set at "MVC" and with the "INCREASE VOL" control in the maximum position strong carrier waves will block the receiver and intelligible signals cannot be received.
g. Place the "AVC-OFF-MVC' switch in the "AVC" , position. The desired signal should still be heard.
h. Place the "BEAT FREQ" control in the zero beat position (arrow on knob pointing up),
i. Place the "CW. OSC." switch in the "ON" position. An audible beatnote should be heard which varies in pitch when the beat frequency adjustment is changed.
j. Place the "CRYSTAL" switch in the "IN" position. Noise should be greatly reduced.

Note

The signal can be tuned out by a much smaller movement of the "TUNING" knob with the "CRYSTAL" switch in the "IN" position than with the switch in the "OUT" position.
k. Turn the "DIAL LIGHTS" control to see that both dial lights are functioning.
l. Turn on the engine of the aircraft. An increase in background noise when the engine starts indicates imperfect shielding, imperfect bonding, faulty generator regulator, faulty generator open-filter capacitors, or combination of these faults.
m. Turn off the engine of the aircraft and place the "AVC-OFF-MVC" switch on the receiver in the "OFF" position.
SECTION III OPERATION
1. STARTING AND STOPPING THE EQUIPMENT.
a. To start the equipment place the "AVC-OFF-MVC" switch in the "MVC" position.
b. To stop the equipment place the "AVC-OFF-MVC" switch in the "OFF" position.
2. OPERATION.
a. MODULATED SIGNAL RECEPTION.(1) Place the "AVC-OFF-AVC" switch in the 'MVC" position.(2) Place the "C.W. OSC." Switch in the "OFF" position.
(3) Place the "CRYSTAL" switch in the "OUT" position.
(4) Set the "BAND SWITCH" to the desired frequency band.
(5) Adjust the "TUNING" control to the desired frequency.

Note

Always tune in a signal with the "AVC-OFF-MVC" switch in the "MVC" position and with the "INCREASE VOL" control advanced only far enough to give the desired signal strength. With the "AVC-OFF-MVC" control set at "MVC" and with the "INCREASE VOL" control set at maximum. Strong carrier waves will block the receiver and intelligible signals cannot be received.
(6) Adjust the "INCREASE VOL." control until the desired signal is heard or the background noise becomes audible.
(7) Adjust the "TUNING" control on the receiver until a maximum output for the desired signal is obtained. The receiver is now properly tuned.
(8) Adjust the "ANTENNA ALIGN" dial until the signal is loudest.
(9) If automatic volume control is desired, place the "AVC-OFF-MVC" switch in the "AVC" position and readjust the "INCREASE VOL." control for the desired output level
b. C-W RECEPTION.
(1) Place the "AVC-OFF-MVC" switch in the "MVC" position.
(2) Place the "C.W. OSC." switch in the "ON" position.
(3) Place the "CRYSTAL" switch in the "OUT" position.
(4) Set the "BEAT FREQ" control near the zero beat position (arrow on knob pointing up).
(5) Set the "BAND SWITCH" to the desired frequency band.
(6) Adjust the "TUNING" control to the desired frequency.
(7) Adjust the "INCREASE VOL." control until the desired signal is heard or until the background noise becomes audible.
(8) Adjust the "TUNING" control on the receiver for a maximum output of the desired signal.
(9) Adjust "ANTENNA ALIGN" dial until the signal is loudest.
(10) Vary the "BEAT FREQ." control to adjust the frequency of the beat note as desired.
(11) If it is desired to use automatic volume control, place the "AVC-OFF-MVC" control in the "AVC" position and readjust the "INCREASE VOL." control.
(12) If extreme selectivity is desired, place the "CRYSTAL" switch in the "IN" position. Readjust the "TUNING," the "BEAT FREQ.," and the "INCREASE VOL." controls, if necessary, to secure the desired beat note frequency and volume level.

Note

The crystal bandpass filter is intended primarily for use in C-W reception. However, the added selectivity may at times prove helpful in receiving modulated signals through heavy interference.
SECTION IV THEORY OF OPERATION
1. GENERAL.
(See figure 4-1.)Radio Receiver BC-348-(*) comprises two stages of tuned radio frequency amplification followed by a first detector, a temperature compensated heterodyne oscillator, three intermediate frequency amplifier stages, a second detector and one stage of audio frequency amplification with a transformer output circuit. A crystal band-pass filter is included in order to increase the selectivity. The receiver also includes a beat-frequency oscillator in order to make c-w signals audible.

Figure 4-1 Radio Receiver BC-348-(*) or BC-224-(*) -- Block Diagram

2. FREQUENCY RANGE AND FREQUENCY BANDS.
The frequency ranges of 200 to 500 kilocycles and 1.5 to 18.0 megacycles are covered in six bands which are finder the control of a band change switch. The frequency range for each of the six bands is given in the following table:

Band

Frequency Range

1

200-500 KC

2

1.5-3.5 MC

3

3.5-6.0 MC

4

6.0-9.5 MC

5

9.5-3.5 MC

6

13.5-8.0 MC

3. DETAILED FUNCTIONING.
a. INPUT COUPLING.--The antenna input circuit is capacitively coupled to the first tuned grid circuit by means of the antenna alignment capacitor 2. Sufficient range is available in this capacitor to permit alignment for antenna capacities within the limits of 50 to 200 micromicrofarads. The antenna input circuit is designed for antennas whose resistances are between 1 and 5 ohms.
b. INPUT PROTECTION.--The resistor 65-1 provides a leakage path for static charges which may collect on the antenna. The input circuit will withstand the application of 250 volts d.c. without damage. For protection against the application of radio frequency voltages up to 30 volts rms, the input circuit provides for the over shooting of the grid of the first r-f tube and the building up of a protective negative grid bias across the grid filter resistor.
c. RADIO FREQUENCY AMPLIFIER.--The radio frequency preselector comprises three tuned circuits coupled by two super control pentode amplifier tubes, tube JAN-6K7. Separate inductances are employed for each frequency band. The r-f gain of each of the six bands is kept uniform by selection of the turn ratio between the grid and plate circuit for each of the respective bands. A relatively low signal level is maintained at the grid of the first detector tube, thus insuring freedom from cross modulation interference.
d. FIRST DETECTOR.--The first detector employs tube JAN-6J7 which has a sharp cutoff characteristic. The low signal level at the grid of the first detector, together with the r-f preselection, insures a minimum of undesired responses. The oscillator output is coupled into the cathode circuit of this tube, and separate cathode coupling coils provide optimum oscillator output for each frequency band.
e. HETERODYNE OSCILLATOR.--The heterodyne oscillator employs a tuned grid, plate feedback circuit, utilizing a triode tube JAN-6C5. Oscillator frequency stability over wide variations in ambient temperature under service conditions has been obtained by the use of temperature compensated ceramic fixed, capacitors (40, 41, 42, 43, 44, 45 and 46.) Individual inductances and trimmers are employed for each frequency band. The low impedance coupling to the cathode of the first detector insures frequency stability with load variations or detector circuit tuning. On the four lower frequency tuning bands the oscillator frequency is higher than the desired signal by the intermediate frequency. On the two higher frequency ranges, bands 5 and 6, the oscillator is on the low frequency side of the desired signal. The latter results in a more uniform tuning ratio over these bands and increases the image rejection ratio.
f. INTERMEDIATE FREQUENCY AMPLIFIER.--The intermediate frequency amplifier comprises three low gain amplifying stages coupled by four high selective, double-tuned circuit transformers. The intermediate frequency employed is 915 kilocycles. The i-f transformers are tuned by means of adjustable iron cores and fixed capacitors. The increased permeability resulting from the use of the iron cores contributes largely to the highly selective transformer characteristics. The lowered tuned circuit impedance, secured by the relatively large fixed tuning capacitors, provides an inherently stable amplifier. Tube JAN-6K7 functions as the first i-f amplifier while the pentode section of Tube JAN-6F7 is employed as the second i-f amplifier. Tube JAN-6B8 as the third i-f amplifier, supplies a relatively high level signal to the diodes of this same tube.
g. C-W OSCILLATOR
(1) The c-w oscillator employs the triode section of tube JAN-6F7 (second i-f amplifier tube) in a tuned grid plate feedback circuit. The adjustable iron core in the grid inductance 121 is employed for rough frequency alignment. A small panel-operated beat frequency control permits fine adjustment of the beat frequency within a range of approximately 4,000 cycles each side of zero. The effects of ambient temperature variations are minimized by the use of a temperature compensated tuned circuit. The c-w oscillator operates at an extremely Iow level, minimizing harmonics and stray oscillator pickup. The output is capacitively coupled to the plated circuit of the second amplifier tube by the coupling lead connected to the oscillator grid. Amplification by the third i-f amplifier stage, whose gain is not controlled either by manual or a-v-c, provides sufficient output from the c-w oscillator to the diode detector. This value of oscillator output is somewhat below the level at which the a-v-c operates, thus permitting the use of automatic volume control even for c-w reception.
(2) The C.W. OSC. switch 128 in the ON position supplies the oscillator plate voltage and increases the a-v-c time constant by connecting the additional capacitor 123-C. Switch 128 supplies the oscillator plate voltage by connection to the screen grids of the first and second i-f and first r-f rubes. The same switching connects the loading resistor 58-4. This drops the screen voltage to the first and second i-f and first r-f tubes to a value that reduces the sensitivity sufficiently to keep the overall set noise essentially constant. This arrangement for supplying the c-w oscillator has added advantages which are not obvious. For sufficient oscillator excitation to handle high detector levels, encountered with a-v-c delay operation and strong signal inputs (while still keeping the no-signal c-w excitation below the a-v-c level,) the c-w oscillator Output should increase as a strong signal input raises the a-v-c bias. This circuit arrangement, Figure 4-2, accomplishes this result, since with switch 129 in the a-v-c position, resistors 57-6, 74, 70, and 79-A form a fixed bleeder supplying the screen grid voltage to r-f, first detector and i-f tubes. A strong input signal building up the a-v-c bias causes a considerable decrease in screen current and hence an increase in the screen supply voltage. This increases the voltage supplied to the c-w oscillator, and hence the excitation increases in proportion to signal level at the detector.

Figure 4-2 C-W Oscillator Switching, Simplified Diagram

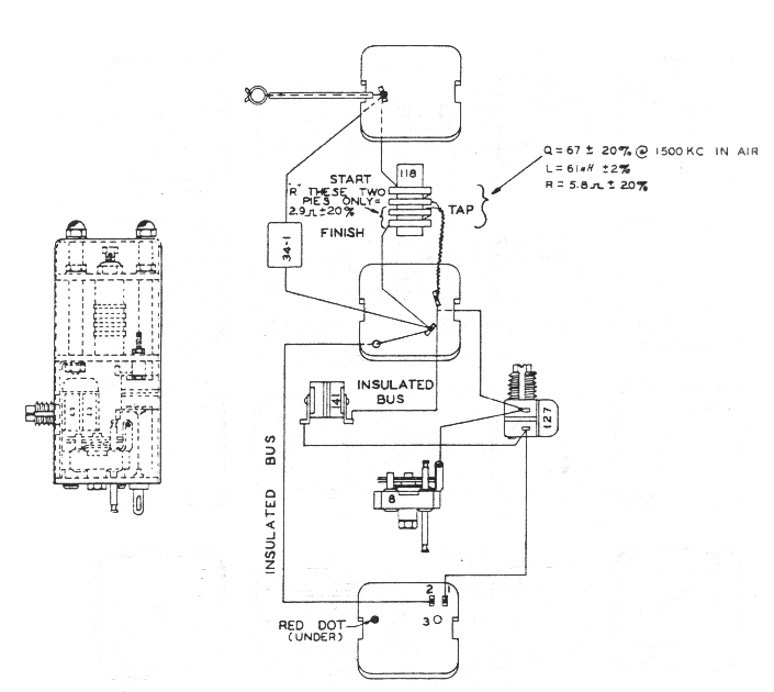
h. CRYSTAL BAND-PASS FILTER. (See fig. 4--3)--Additional selectivity is available by the use of the i-f crystal filter preceding the first i-f amplifier tube. This crystal filter comprises a balanced capacity bridge circuit which may be adjusted internally to provide a band width of 800 to 3,000 cycles at 10X down from resonance. The tapped tuned circuit (118 and 34-1) matches the impedance of the crystal bridge to the first i-f grid. The crystal filter may be switched in or out of the circuit by the CRYSTAL OUT-IN switch 127, actuated from the front panel. The symmetry of the resonance curve is adjustable by the balancing capacitor 8. The filter band width is adjustable by the secondary core of the first i-f transformer 117. As delivered by the manufacturer, the band width is set at approximately 2,000 cycles.

Figure 4-3 Details of Crystal Filter Circuit

i. SECOND DETECTOR.--Tube JAN-6B8 also functions as the second detector. A relatively high level signal is supplied by the third i-f amplifier to the diodes of this tube. One diode functions as the signal linear detector, while the other diode is capacity coupled and provides high level, delayed a-v-c control bias.
j. OUTPUT CIRCUIT.
(1) The high level signal diode supplies audio output for driving the output tube, tube JAN-6K6, without additional audio amplifier stages and high level detection results in a number of operating advantages. The high level detection is relatively free from distortion, due to avoiding the characteristic curvature at the lower end of the diode curve. The direct drive of the output tube from the diode derector simplifies the dynamotor ripple filtering and eliminates possible microphonics resulting from high audio amplification. The high diode level further provides relatively high bias voltage, insuring an unusually flat automatic volume control characteristic with the desired time delay. The dual volume control comprises potentiometers 79-A and 79-B. The latter, 79-B, functions only with the switch 129 in the AVC position, permitting the desired adjustment of the audio level to the output tube and load. For manual volume control with switch 129 in the MVC position, the potentiometer 79-A becomes the active control operating on the cathode bias of the r-f and the first and second i-f amplifier tubes. These potentiometers have two linear resistance tapers providing a smooth variation of sensitivity. Automatic load compensation is obtained by the method of biasing the output tube. Here, the grid bias is obtained from the resistance drop across the dynamotor filter reactor; thus, any tendency towards a decreasing load on the dynamotor results in a slight decrease in the bias of the output tube with a compensating increase in the load current. (See Figure 4-4.) Tube JAN-6K6 provides more power than necessary to operate a number of headsets in parallel.

Figure 4-4 Load Compensator and Bleeder Circuit, Simplified Diagram

(2) The characteristic increase of internal receiver noise, when tuning from the Iow to the high frequency end of a band, has been corrected by means of the variable resistor 78. The function of this potentiometer can be more clearly understood by reference to Figure 4-4. Here the noise compensator resistor 78 is mechanically connected to the shaft of the ganged tuning capacitor with an electrical c0nnectiofi to give minimum resistance at the low frequency end of the band. The cathode return lead of the second r-f amplifier tube connects to the noise compensator resistor 78. The gain of this stage is thereby decreased proportionally as the r-f tuned circuit impedance increases (when tuning toward the higher frequency end of the frequency band). This arrangement tends to keep the noise level and receiver sensitivity essentially constant over the tuning ranges.
k. DYNAMOTOR DM-28-( * ) OR DM-24-( * ).The dynamotor and associated r-f filter circuits are assembled in one unit. The r-f filters are of the unbalanced type for use with a primary supply in which the negative side is grounded. This dynamotor supplies all of the high voltage direct current required for the operation of the receiver and, in addition, a maximum of 20 milliamperes for use in operating accessory equipment.
SECTION V MAINTENANCE
1. INSPECTION.
DELETED
2. TROUBLE LOCATION AND REMEDY.
a. GENERAL.
(1) The normal sensitivity (number of microvolts input to produce 10 milliwatts output in a 4,000 ohm resistance load) of the receiver is 9 microvolts or less when measured under the following conditions:
(2) AVC-OFF-MVC switch at MVC; 28-volts input for Radio Receiver BC-348-(*) or 14 volts input for Radio Receiver BC-224-(*); c-w oscillator ON; crystal filter OUT; output load 4,000 ohms non-inductive resistance if the output transformer is connected for HI impedance, or 300 ohms non-inductive resistance if the transformer is connected for LO output impedance; pure c-w input from signal generator applied between antenna-ground terminals through a 100 mmf dummy antenna; volume control set to produce 0.3 milliwatt noise output.
(3) This sensitivity will, of course, be subject to variation with time, due to tube aging, etc. Therefore, it is recommended that no attempt be made to retrain or realign the equipment unless the sensitivity is found to be worse than 17 microvolts with new ú average tubes. The receiving equipment has been carefully adjusted and aligned by the manufacturer.: before shipment and should maintain these adjustments over reasonably long periods of time. Major adjustments and repairs should be made only 'in an authorized repair shop equipped with the necessary servicing tools and equipment.
(4) Any changes of the adjustments of the radio frequency circuits should be done by trained personnel only. The difficulties usually experienced are the result of external deteriorating influences, such as worn out vacuum tubes, improper operating voltage, blown fuse, external noises, etc.
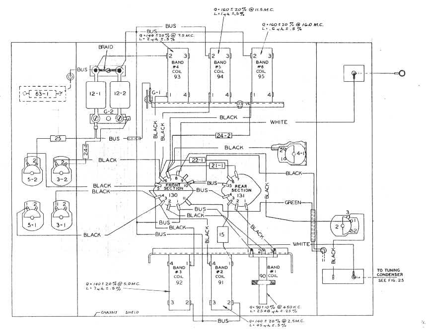
Figure 5-1 graphically outlines the procedure for trouble location, the numbers in each block referring to the paragraph in this section.

Figure 5-1 Trouble Location and Correction Diagram

b. WEAK OR NO SIGNALS ON ALL BANDS, MODULATED RECEPTION.
(1) CHECK OF DYNAMOTOR VOLTAGES. --When all signals on all bands are weak or no signals are heard even when known to be present, the procedure follows that shown in Figure 5-1. The voltages checked at the dynamotor terminal board should closely approximate the values shown in Figure 5-2. Conditions for measurement are as follows: Input 28-volts for Radio Receiver BC-348-(*) or 14volts for Radio Receiver BC-224-(*); "CRYSTAL" Switch Set to "OUT"; 'AVC-OFF-MVC' Switch Set to "MVC"; "INCREASE VOL." control set to maximum; "C.W. OSC." Switch Set to "OFF." Load 4,000 ohms resistance (output transformer connected for HI output impedance). If these readings do not approximate the values shown, check the fuse as well as the dynamotor and filter circuits, wiring and components.
(2) TUBE CHECK.--If the voltages at the dynamotor terminal board approximate the values given, check all tubes for emission and characteristics or replace all tubes with those of known average characteristics.

Note

All tubes of a given type supplied as spares must be consumed prior to employment of tubes from general stock.
(3) CHECK OF SOCKET VOLTAGES.--If tubes check satisfactorily, or if, after replacing with tubes known to be good, the sensitivity is still low, check all tube socket voltages. The average socket voltages are given in Figure 5-2.

Figure 5-2 Radio Receiver BC-348-(*) or BC-224-(*) -- Dynamotor and Tube

Socket Voltages

(4) CHECK CIRCUIT WIRING AND COMPONENTS.--If the tube socket voltages do not approximate the values shown in figure 5-2, check the associated circuits and components for grounds, shorts, and similar defects.
(5) TEST OF AUDIO-FREQUENCY AMPLIFIER.--Having checked all socket voltages and found the values to be correct, test the audio frequency amplifier. This can be checked by capacitively-coupling a 400-cycle voltage of approximately 2 volts rms from the detector diode socket prong to ground using a capacitor of 500,000 micromicrofarads. As an alternative, a modulated 91.5 kc signal of 2 volts may be coupled to this point and ground. Proper functioning of the audio amplifier will be indicated by an output well over 1.0 milliwatts for the 2 volt audio input or approximately 1 milliwatt output for 915 kc input. Check circuits, wiring and components if this order of response is not obtained.
(6) TEST OF INTERMEDIATE-FREQUENCY AMPLIFIER.--FolIowing a satisfactory test of the audio amplifier, check the intermediate frequency amplifier by capacitively coupling the modulated test oscillator to the grid cap of the first detector tube through a 100,000-micromicrofarad capacitor, with the oscillator frequency being adjusted to 915 kc. A rough check of the proper functioning of the i-f amplifier is indicated by a comfortable headphone output level with low input from the test oscillator. (Approximately 30 microvolts input for 10 milliwatts output.)
(7) I-F AMPLIFIER CIRCUIT CHECK.--If the i-f amplifier does not respond as above or lacks sensitivity, a progressive check, stage by stage, should be made. The test oscillator, 915 kc (modulated 30% with 400 cycles), is connected through a 100,000 micromicrofarad capacitor to the second detector diode socket prong. A signal response indicates proper functioning. Coupling the test oscillator to the grid of the third i-f should indicate a decided gain in sensitivity. Proceeding similarly towards the first detector, each stage should show a decided gain. Circuit check a faulty stage for grounds, shorts, or defective components.
(8) CHECK AND ADJUSTMENT OF C-W OSCILLATOR.---Check and adjust the c-w oscillator by coupling the 915 kc input (modulation off) to the grid of the first detector tube and switch the c-w oscillator ON. With the beat frequency control set at mid-position, the oscillator inductance tuning core 121 is adjusted for zero beat. If no c-w beat can be heard, check the c-w oscillator circuit for grounds, shorts, or defective components. With the c-w oscillator ON the screen voltage at the first and second i-f sockets drops to approximately 45 volts (measured to ground).
(9) TEST AND ADJUSTMENT OF CRYSTAL BAND-PASS FILTER.--NormalIy the crystal bandpass filter is adjusted at the factory for a band width of 1,500 to 2,000 cycles at 10X down from resonance. Test this filter by applying an unmodulated signal of approximately 915 kc connected through a 0.1 mfd capacitor to the grid of the first detector tube. The c-w oscillator should be off during this test. To adjust the band width of the crystal filter, a signal generator or microvolter having an expanded tuning scale in the vicinity of 915 kc and having also an attenuator with a multiplier of 10 times (20db) is required. The following procedure is recommended: Connect a microammeter with a range of approximately 200 microamperes in series with the cathode return of the AVC volume control (79-B white lead). Throw the crystal switch to the IN position. With the unmodulated 915 kc input from the test oscillator, find the resonance peak of the crystal by slightly retuning the test oscillator until maximum deflection is indicated on the microammeter. Adjust the phasing control 8 until the resonance curve as indicated on the microammeter is symmetrical and free from dips or peaks except for the main resonance peak of the crystal. Adjust the band Width with an input voltage ratio of 10X to approximately 2 kc by slight realignment of the secondary (top) tuning core of the first i-f transformer 251. After concluding the above described tests, remove the microammeter and restore the circuit to normal.
(10) CHECK OF HETERODYNE OSCILLATOR.--After checking the functioning of the i-f and audio amplifiers, if signals are still not heard on any band, check the heterodyne oscillator. This can be done by observing the cathode voltages at the socket of the first detector tube, Tube JAN 6J7, when grounding the stator of the oscillator section (l-D) of the tuning capacitor. If no change in voltage is noted with this test, check the oscillator circuit for grounds, shorts or defective components.
(11) TEST OF THE R-F AMPLIFIER.--Having completed the test and alignment of the audio amplifier, i-f amplifier and heterodyne oscillator, test the ú r-f amplifier as follows:
With the band switch set on the band lacking sensitivity capacitively couple a modulated signal from the test oscillator through a 100 micromicrofarads dummy antenna to the antenna post. Set this input signal frequency accurately to the alignment frequency shown in table 5-5 for the band under test. With the tuning control set for the approximate alignment frequency, tune slowly around this point until the maximum response with the least signal input is obtained. Capacitively coupling the test oscillator to the grid of the first r-f and then to the second r-f tubes should show a progressive decrease in output. This indicates the proper functioning of the preceding r-f stage or circuits. If a decrease in response is noted when the signal input is capacitively coupled progressively from the grid of the first detector to the second and first r-f grid caps and finally to the antenna post (with the 100 micromicrofarad dummy antenna capacitor), check the stage which indicates a decrease in response for circuit, ground, shorts, or defective components.
c. WEAK OR NO SIGNALS ON ANY ONE BAND, MODULATED RECEPTION.--The condition of satisfactory reception on several bands and weak or no signals on one or more bands, indicates correct functioning of the i-f and a-f amplifiers and requires checking only the r-f amplifier and heterodyne oscillator for the defective band or bands. The procedure outlined in paragraphs 2b(10) and (11) should be followed for the defective band or bands.
d. WEAK OR NO SIGNALS ON ALL BANDS, C-W RECEPTION (MODULATED RECEPTION NORMAL) --Weak or no signals on all bands for c-w reception with satisfactory modulated signal reception requires testing and alignment of the c-w oscillator. Proceed as outlined in paragraphs 2b(7) and (8).
e. NOISY OPERATION.--If during tuning, the receiver appears to be erratic or noisy, clean the rotor plates of the gang tuning capacitor with pipe cleaners or compressed air.

CAUTION

Do not apply excessive air pressure when using air to clean the tuning capacitors. A strong blast of air will change the tracking of the capacitor.
3. VOLTAGE AND RESISTANCE MEASUREMENTS.
a. Voltage measurements to ground are given in the following table. Make the following settings and adjustments before measuring voltages:
(1) Set "AVC-OFF-MVC" switch to "MVC."
(2) Set the "INCREASE VOLUME" control to the maximum position (fully clockwise).
(3) Set tuning control to 200 kc.

TABLE 5-1. VOLTAGE TO GROUND, C-W OSCILLATOR OFF

Stage

Tube

Plate Volts

Screen Volts

Cathode Volts

Heater Volts

Plate Current (ma.)

Screen Current (ma.)

1 R-F

2 R-F

1 Det.

Osc.

1 I-F

2 I-F

3 I-F

Output

2 Det.

JAN 6K7

JAN 6K7

JAN 6J7

JAN 6C5

JAN 6K7

JAN 6F7

JAN 6B8

JAN 6K6

JAN 6B8 (Diode)

184

177

202

58

182

207

207

197

8.0

70

86

96

……

82

82

72

207

……

2.6

3.2

4.2

0.0

3.1

3.1

21.0

0.0

……

6.3

6.3

6.3

6.3

6.5

6.5

6.5

6.5

……

4.1

4.8

0.23

1.6

4.7

4.5

2.5

18.0

……

1.0

1.3

0.08

……

1.2

1.4

0.6

3.2

……

TABLE 5-2. VOLTAGE TO GROUND, C-W OSCILLATOR ON

Stage

Tube

Plate Volts

Screen Volts

Cathode Volts

Heater Volts

Plate Current (ma.)

Screen Current (ma.)

1 R-F

2 R-F

1 Det.

Osc.

1 I-F

2 I-F

3 I-F

Output

C-W Osc.

JAN 6K7

JAN 6K7

JAN 6J7

JAN 6C5

JAN 6K7

JAN 6F7

JAN 6B8

JAN 6K6

JAN 6F7 (Triode)

197

188

204

58

195

210

210

198

18.0

37

65

72

……

44

44

72

210

……

1.3

2.3

3.4

0.0

1.6

1.6

21.0

0.0

……

6.3

6.3

6.3

6.3

6.5

6.5

6.5

6.5

……

2.0

3.7

0.17

1.6

2.3

2.2

2.5

23.5

……

0.55

1.0

0.06

……

0.5

0.5

0.6

3.6

……

Note

The readings given above are average values taken on receivers of this type using a 14-volt power supply or 28-volt power supply, depending on receiver use. Meter indications within +/-10% of these values will in most cases indicate correct operations. The readings are taken with the tuning control set to the I-F end of the dial.
b. Resistance measurements to ground are given in the following table. Make the following settings and adjustments before measuring resistance:
(1) Disconnect the power plug at the rear of the receiver cabinet.
(2) Set "AVC-OFF-MVC" Switch to "MVC" unless otherwise indicated in the tables below.

TABLE 5-3. RESISTANCE TO GROUND (OHMS), C-W OSCILLATOR OFF

 

 

Stage

 

 

Tube

 

 

Cathode

 

 

Plate

 

 

Screen

"AVC-OFF-MVC" SWITCH SETTING

"MVC"

"AVC"

Grid

Grid

1 R-F

2 R-F

1 Det.

Osc.

1 I-F

2 I-F

3 I-F

Output

JAN 6K7

JAN 6K7

JAN 6J7

JAN 6C5

JAN 6K7

JAN 6F7

JAN 6B8

JAN 6K6

490

480

15,000

0

520

470

6,200

0

5,200

5,200

5,600

41,000

5,600

500

500

1,080

80,000

75,000

75,000

………

70,000

70,000

180,000

480

100,000

100,000

0

100,000

500,000

500,000

5,000

700,000

1.8 meg.

1.8 meg.

0

100,000

1.8 meg.

2.25 meg.

5,000

………

TABLE 5-4. RESISTANCE TO GROUND (OHMS), C-W OSCILLATOR ON

 

 

Stage

 

 

Tube

 

 

Cathode

 

 

Plate

 

 

Screen

"AVC-OFF-MVC" SWITCH SETTING

"MVC"

"AVC"

Grid

Grid

1 R-F

2 R-F

1 Det.

Osc.

1 I-F

2 I-F

3 I-F

Output

C-W Osc.

Det. Diode

AVC Diode

JAN 6K7

JAN 6K7

JAN 6J7

JAN 6C5

JAN 6K7

JAN 6F7

JAN 6B8

JAN 6K6

JAN 6F7

JAN 6B8

JAN 6B8

490

480

15,000

0

520

470

6,200

0

………

………

………

5,200

5,200

5,600

41,000

5,600

500

500

1,080

82,000

180,000

380,000

80,000

75,000

75,000

………

70,000

70,000

180,000

480

………

………

………

100,000

100,000

0

100,000

500,000

500,000

5,000

700,000

500,000

………

………

1.8 meg.

1.8 meg.

0

100,000

1.8 meg.

2.25 meg.

5,000

………

………

………

………

Note

The readings tabulated above are average values taken on receivers of this type with the storage battery disconnected. Meter indications within plus or minus 10% of the values will in most cases indicate correct operation.
4. ALIGNMENT
a. ALIGNMENT OF I-F AMPLIFIER.--When all stages have been tested, the i-f amplifier alignment is checked by capacitively coupling a low level input signal of 915 kc to the first detector grid and adjusting the i-f tuning cores of both primary and secondary windings of the first, second and third i-f transformers and the tuned circuit of the crystal filter assembly for maximum output. The fourth i-f transformer is slightly over-coupled with the resultant double response peaks symmetrically located approximately 5 kilocycles each side of the 915 kc i-f alignment frequency. In general, it will not be necessary to realign this transformer because of its broad characteristic. However, if realignment becomes necessary, the following procedure should be followed.
Connect the modulated test oscillator through a 100,000 micromicrofarads capacitor to the grid of tube JAN 6B8 (third i-f amplifier tube) and to ground. Set the input frequency at 910 kc and adjust alternately first the primary tuning core, then the secondary tuning core of the fourth i-f transformer until maximum output is obtained when both cores are turned in a right-hand screw direction. The modulated test oscillator should then be turned slowly through the 915 kc setting and to approximately 920 kc where a second response peak of approximately equal amplitude as that at 910 kc should be obtained. This indicates correct alignment. Slight supplementary adjustments of the primary and secondary tuning cores may be necessary to secure a symmetrical double peak response with the slight hollow between response peaks located at the 915 kc alignment frequency. If a sweep frequency-modulated test oscillator is available, this fourth i-f transformer can be conveniently aligned by visual observation on a cathode-ray oscilloscope. In this case, the tuning core adjustments are made to obtain a double-peak response pattern centered at 915 kc.
b. ALIGNMENT OF R-F AMPLIFIER.

Note

For a general alignment start with the 200-500 kc band No. 1.

Band

No.

Freq. Range

Alignment

Frequency

Trimmers*

Osc.

Det.

R-F

Ant.

1

1

2

3

4

5

6

200-500 kc

200-500 kc

1.5-3.5 mc

3.5-6.0 mc

6.0-9.5 mc

9.5-13.5 mc

13.5-18.0 mc

500 kc

200 kc

3.5 mc

6.0 mc

9.5 mc

13.5 mc

18.0 mc

6-1

10

6-2

6-3

6-4

6-5

6-6

3-5

5-5

3-6

5-6

7-2

4-3

3-3

5-3

3-4

5-4

7-1

4-2

2**

5-1

3-1

5-2

3-2

4-1

*Refer to figures 6-1, 6-3, 6-4, 6-6, 6-9, and 6-10 for location. The alignment controls for the various bands are numbered on the chassis adjacent to the control. Controls for band 1 are marked 1, those for marked 2, etc.
** Antenna alignment control. In the r-f alignment for any particular band adjust the tuning control for the alignment frequency (see Table 5-5) and couple the modulated test signal at this alignment frequency from the test oscillator to antenna post through the 100 mmf dummy antenna. Adjust the three trimmers (Ant.; R-F; and Det.) for this band, for maximum output. A similar procedure is followed in the alignment of each band.
c. ALIGNMENT OF HETERODYNE OSCILLATOR.

Note

For a general alignment start with the 200-500 kc band No. 1.

The alignment of the heterodyne oscillator is necessary only when the tuning dial frequency calibration is in error by more than 0.5 per cent. To align the oscillator follow the same general procedure described for the alignment of the r-f amplifier. With the BAND SWITCH on band No. 1 (200-500 kc) and the TUNING control set to the alignment frequency, couple the output of the modulated test oscillator (set at the alignment frequency) to the antenna post through the 100 micromicrofarad dummy, antenna. Adjust the oscillator trimmer for this band for maximum audio output. Note that in band No. I there are two such adjustments, one at the i-f and the Other at the h-f end of the dial. A similar procedure is followed in the alignment of each band.
5. SPECIAL MAINTENANCE PROCEDURES.
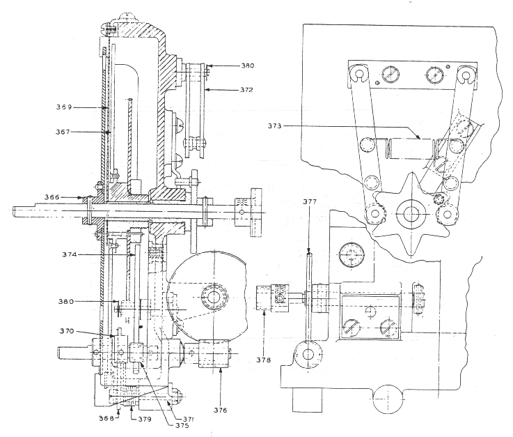
a. CARE AND SERVICING OF DYNAMOTOR DM-28- (*) or DM-24- (*).(1) The dynamotor and filter assembly is removable from the receiver chassis without disturbing other parts, provided the procedure outlined below is followed.
( 2 ) Loosen the two thumbscrews on the receiver panel, and draw the chassis from the cabinet. Lay the chassis with top upwards on a smooth, fiat surface, with the rear toward the operator. Loosen the five connector screws on the dynamotor terminal strip and withdraw the spade terminals beneath them.
(3) Loosen the four captive screws 211, Figure 5--3; which hold the dynamotor unit to the chassis. Remove the dynamotor and filter assembly from the receiver by grasping the dynamotor and lifting vertically.
(4) The filter portion of the dynamotor unit is made accessible by the removal of the filter unit cover located at the base of the dynamotor. (See fig. 5--3.)

Figure 5-3 Dynamotor DM-28-(*) or DM-24-(*) and View Showing Filter Open

(5) Lubricate thc dynamotor at 1,000 hours or approximately six months of ordinary service. For ordinary and LOW temperature conditions use a mineral oil grease AN-G-15. For unusually high temperatures which are present in tropical climates use AN-G-5 grease. The directions for lubrication are stamped on the inside of the end-bell dust covers. Access to the bearings of the dynamotor is obtained by removing the dust covers after first cutting the safety wires and removing the retaining screws, then unscrewing the bearing end plates. Do not PACK the lubricant in these bearings.
(6) When necessary to replace the ball bearings or turn down the commutators, first remove the brushes from their cartridges. (See fig. 5-4.) Remove the nuts from the tie rods which hold the bearing end-bells, and pull the end-bells away from the field coil assembly. The armature can now be taken out. Examine the brushes to see that they have worn properly and are free from hard spots. Should such spots be apparent (they generally cause grooves in the commutator surface), replace the brush and smooth the commutator. The ball bearing retainers and the shaft are machined for very snug fits, but a slight tapping will loosen them. To remove the bearing retainers from the end-bells, use two small screwdrivers as wedges between the outer ball race and the end-bell. If the grease slinger becomes bent during removal, straighten it and replace it on the shaft before replacing the bearing.

Figure 5-4 Dynamotor DM-28-(*) or DM-24-(*) -- Disassembled

(7) To smooth down the commutator, rotate it in a lathe holding a fine grade of sandpaper (not coarser than size 00), lightly against the commutator surface. Do not use emery cloth. Wipe away all residue of dust, sand and dirt to leave a clean, smooth, polished commutator surface. Never sand a commutator having a smooth or polished surface or turn it down simply because it is discolored. If the commutator is turned down in a lathe, the mica segment separators must be undercut.
(8) Re-assemble the dynamotor in the reverse process of the disassembly procedure. The use of the screwdrivers as wedges is not necessary. In replacing the brushes, check to see that the + and - markings on the brushes correspond with those on the brush holder supports, and that the marked side of the brush is towards the top of the dynamotor. The commutator must be given a final inspection for free running, cleanliness and absence of grease or oil. Wipe the end-bells clean and dry them before replacing on the dynamotor.
(9) The nominal ratings of Dynamotors DM-24-(*) are: Input, 2.45 amperes at 13.8 volts; output, 70 milliamperes, at 220 volts; regulation 12 per cent. The nominal ratings of Dynamotors DM-28-(*) are Input, 1.23 amperes at 27.9 volts; output, 70 milliamperes at 220 volts; regulation, 12 Per cent.
b. REMOVAL OF FRONT PANEL.
(See figure 8-14.)
(1) For adjustment of dial or mask, or for servicing certain parts, it may be necessary to remove the panel. Take the chassis, with panel attached, completely out of the cabinet. Place it with the panel facing upwards. Unsolder the lead to the antenna binding post and the lead from the chassis to the dial lights. Remove the dial light housing cover, the two thumbscrew rods, the handles, and all knobs and retaining nuts of all controls except the DIAL LIGHTS control. Remove the retaining nuts of the TEL jacks. The panel may be lifted off after the removal of the end plate holding screws, the chassis holding screws, and the dlal casting holding screws.
(2) In replacing the BEAT FREQ. control knob, turn the flexible shaft until the set screw in the coupling at the internal end, points away from the panel. Now mount the knob so that the arrow points vertically towards the top of the receiver. This knob has two set screws. In replacing the other knobs on the shafts, note that flats on the shafts provide for proper location. Tighten all set screws securely, and give a second tightening to the set screw on the band switch knob after the shaft has been rotated a few times.
c. DIAL AND MASK ASSEMBLY.
(1) Attached to the front panel, and to the main frame or chassis casting used as the frame for the switch drive shaft, dial mask and detent, for the tuning dial, tuning shaft, reduction gears, and stop. All of these parts are assembled, and can be moved as a unit.
(2) The switch drive shaft passes through a hole in an adjustable plate, located in the dial lamp homing, and through a clearance hole in the panel. The hole in the adjustable plate is purposely given a larger clearance than bearing requirements would dictate. The bearing is used to support the shaft against forces which might spring it or damage the internal bearing. The shaft extends through a long bushing pressed in the dial housing. At the inside end of the shaft the detent (star wheel) and the driving portion of the coupling member are pinned in place by means of taper pins. The dial assembly runs on the outside surface of the long bushing referred to above. Just inside the panel, the hub of the mask is attached to the shaft by a taper pin.
(3) A stop arm, on the back of the dial frame casting, engages a pin in the detent and limits its rotation to 6 positions spaced 60 degrees apart. Attached to the casting is the assembly, consisting of pivot pins, arms with rollers, and spring which positions the detent. This assembly is locked with two dowel pins after the correct location is made.
(4) On the front (panel) end of the bushing (through which the switch shaft passes) there is a narrow shoulder which supports the lower end of the dial index plate. This index plate is attached to the casting at its upper end with means for removing any slack and keeping it straight and taut. The inner end of the mask hub and the outer end of the dial hub turn and are held against opposite sides of the index plate.
(5) The dial is attached to a flanged hub which runs on the outside surface of the bushing through which the switch drive shaft passes. This hub also carries a large gear driven by a pinion combined with a split idler gear. This split idler gear and pinion has adjustment in the clearance holes for the mounting screws to enable the backlash to be reduced to the smallest practicable amount between the pinion and the large dial gear.
(6) The tuning shaft has, in addition to the pinion referred to above, a stop, and a worm which meshes with a split worm gear on a cross shaft at the back of the frame. Both this cross shaft and the tuning shaft run in bearings which are integral in the casting. Both shafts have spring thrust washers to remove end play. The cross shaft carries a pinion which is meshed with a split gear on the tuning capacitor shaft. The degree of mesh of this pinion and gear is adjustable by moving the tuning capacitor toward or away from the panel after it is placed in position and before the holding screws are finally tightened.
(7) The overall gear ratio between the tuning shaft and the capacitor shaft is 200 to 1. The design of the tuning capacitor permits but a small amount of rotation at either end of its travel beyond the 180 degrees required to give its complete range in electrical capacity. However, means are provided to stop the tuning shaft at either end after a total of approximately 100 revolutions. This is accomplished by a cam on the outer edge of the tuning dial which operates an arm pivoted on a pin on the frame casting. One end of this arm has a roller which runs on the outer edge of the dial. The roller is held in contact with the dial by a spring. The dial edge is cut away in such a manner that when the end of the tuning scale is reached, the roller can move toward the center of the dial, being forced in that direction by the spring. Thus the opposite end of the stop arm is moved so that the hook at the end of the arm engages the rotating stop on the shaft, and thereby prevents further rotation. When the direction of rotation of the tuning shaft is reversed, the roller and arm are pushed outward against the spring by the cam edge of the dial and the stop disengages.
(8) Since a definite relation must be set and maintained between the dial position and the angular position of the rotor of the tuning capacitor, adjustment is provided at the pinion on the cross shaft at the rear of the frame. (This is the shaft which also carries the worm gear.) This pinion is held in place by two set screws which bear in a groove on the shaft. By loosening these two set screws, either the dial or the tuning capacitor can be rotated while the other part remains fixed. The correct relation between these is that the tuning capacitor rotor plates are fully meshed with the stator plates (maximum capacity) when the dial is set with the isolated index mark at the low frequency end of the 13.5 to 18.0 mc band.
d. REMOVAL AND REPLACEMENT OF DIAL MECHANISM.
(1) To remove the dial mechanism from the chassis for servicing, first remove the front panel in accordance with instructions given in paragraph 5b. The frame of the mechanism is attached to the chassis by the bracket holding the fuse, and by two slotted hexagon head screws through the flange on the under side of the chassis. One of these screws is beneath the removable shield which covers the terminal of the first i-f transformer. When these screws are removed, the complete unit can be removed. The center disc of the flexible coupling is loose and will drop out of engagement.
(2) To remove the index and dial, remove the taper pin holding the mask hub to the switch drive shaft. Support the shaft when driving out this pin, so that excess stress will not be placed on the center bushing. After the removal of the mask and the index, the dial and its gear are free to slide off the bushing. In replacing these parts, the thrust washer behind the dial hub must be turned in the position to give maximum thrust, which is convex side outward.
(3) If the dial is removed and replaced, it is possible that in meshing the dial gear with the idler gear the stop relationship may not be correct. In this case it may be necessary to change a tooth at a time to correct the relationship. The stop relationship must be such that the roller arm hook and the tuning shaft stop arm engage fully at the end of the last revolution. However, on the previous revolution the arm must not start to move until the rotating arm has passed under the roller arm hook. This adjustment can only be made by trial and inspection, but can be secured in one or two trials. Substitution of a different stop arm may also require readjustment. In this case the adjustment should be made by lengthening or shortening the roller end of the arm. This is done by loosening the two nuts on the arm, and adjusting the arm by means of the slotted holes provided.
(4) When the dial mechanism is replaced, the flexible coupling must be properly positioned so that the position of the mask corresponds to the switch position, since it is possible otherwise to get the band switches to an operative position. The correct relative positions are obtained when the mask is set to band 1 and the set screw, locking the flat switch to the large level gear hub, is vertical.
(5) If any of the gear trains including split gears have been unmeshed in disassembly, the split gears must be reset to put tension on the loose section when they are again meshed. Normally, a displacement of one tooth between the two sections is sufficient. Trial will show whether this will remove the backlash.
(6) When the dial mechanism is reassembled to the chassis, carefully adjust the relation between the dial and the tuning capacitor in order to maintain the calibration and prevent over-running the capacitor (refer to paragraph 3-1h). This is done by loosening the two set screws in the pinion on the cross shaft on the back of the dial assembly. Before putting the mechanism in place, this pinion can be moved along the shaft toward the worm gear to clear the capacitor split gear. This facilitates assembly, since the gears can be meshed after the dial mechanism is bolted in place, making it easier to get the tension on the split gear in the capacitor assembly.
e. REMOVAL OF ANTENNA, R-F, DETECTOR, AND OSCILLATOR UNITS.--In many cases servicing of these units will require only the removal of the top or bottom cover of a particular unit; however any unit may be removed and replaced independently as follows:
(1) Unsolder the lead to the main tuning capacitor at the capacitor by first removing the capacitor shield. Unsolder all other leads at the unit.
(2) Disconnect the band switch drive shaft and withdraw same from the antenna unit end.
(3) In case of antenna unit, disconnect the antenna alignment control shaft.
(4) Remove screws holding unit to the tie strips at the bottom.
(5) Remove screws holding the unit to the chassis.
(6) Lift the unit from the receiver, taking care that it comes out freely.
(7) When replacing a unit, reverse the above procedure. Do not screw the chassis holding screws tightly until the drive shaft has been replaced and the band change switch knob has been rotated a number of times. This will insure the self-alignment of the unit and the proper action of the detent.
6. REPLACEMENT OF FUSES AND LAMPS.
a. Remove the dial light housing cover by unscrewlng the two thumbscrews at each side of the dial. The lamps are accessible with this panel off.
b. To replace fuse, remove the chassis from the cabinet and turn upside down. The fuse is located on a panel in the center of the bottom side of the chassis.
7. LUBRICATION DATA.
This dynamotor requires lubricating after 1,000 hours or approximately 6 months of ordinary service. Lubricate it with Air Corps Grade 375 grease only. The directions for lubrication are stamped on the inside of the end-bell dust covers. To gain access to the dynamotor bearings, remove the dust covers after cutting the safety wires and removing the retaining screws, then unscrew the bearing end plates. Do not PACK the lubricant in these bearings.
SECTION VI SUPPLEMENTARY DATA
1. TUBE COMPLEMENT.

TABLE 6-1. TUBE COMPLEMENT

Quantity

JAN Type

VT-type

Function

3

JAN 6K7

VT-86

RF amplifier

RF amplifier

IF amplifier

1

JAN 6J7

VT-9!

1st Detector

1

JAN 6F7

VT-70

2nd i-f; c.w. oscillator

1

JAN6B8

VT-93

3rd i-f; 2nd detector, a.v.c.

1

JAN 6C5

VT-65

Oscillator

1

JAN 6K6

VT-152

Output amplifier

1

JAN 991

Voltage regulator

(Neon bulb)

2. LAMP COMPLEMENT.

TABLE 6-2. LAMP COMPLEMENT

Quantity

Type

Rating

2

LM-27

6.3 volts; 0.25 amperes

3. FUSE COMPLEMENT.

TABLE 6-3. FUSE COMPLEMENT

Quantity

Type

Rating

1* or

1**

FU-35

FU-23

5 amperes; 25 volts

10 amperes; 25 volts

* Used with Radio Receiver BC-348-(*) only.
** Used with Radio Receiver BC-224-(*) only.
4. FREQUENCY RANGE.

TABLE 6--4. FREQUENCY RANGE

Band

Frequency Coverage

1

200- 500 kilocycles

2

1.5- 3.5 megacycles

3

3.5- 6.0 megacycles

4

6.0- 9.5 megacycles

5

9.5-13.5 megacycles

6

13.5-18.0 megacycles

5. PERFORMANCE DATA.
a. SELECTIVITY.--The selectivity of a radio receiver is that characteristic which determines the extent to which it is capable of differentiating between the desired signal and disturbances of other frequencies. This characteristic may be determined as follows:
(1) With Radio Receiver BC-348-(*) or BC224-(*) and a signal generator, both tuned to 200 kc, adjust the generator output to obtain a receiver output of 10 milliwatts into a 300 ohm resistive load. Use 30 percent modulation, 400 cycles.
(2) Increase the voltage of the signal generator to twice (2X) the value obtained above.
(3) Increase the generator frequency until the receiver output decreases to 10 milliwatts. Record the frequency change.
(4) Without changing the generator output, decrease tile generator frequency, passing through 200 kc, until the receiver output is again I0 milliwatts. Record the difference between this frequency and 200 kc.
(5) The sum of the two values obtained in steps 3 and 4 should approximate 2.5 kc, as indicated in the table below. Additional data on the selectivity characteristic of Radio Receiver BC-348-(*) or BC-224(*) may be obtained by using generator outputs of 10 times (10X), 100 times (100X), 1,000 times (1,000X), etc., the value obtained in step 1 and repeating 3, 4 and 5.
(6) Repeat steps 1 through 5 substituting 500 kc in place of 200 kc. Data on Radio Receiver BC348-(*) or BC-224-(*) is obtained as outlined above, using the proper reference frequencies as given below. (These measurements were made with "CRYSTAL" switch in the "OUT" position and the "AVC-OFFMVC" switch in the "MVC" position.)

TABLE 6-5 SELECTIVITY DATA

Band No.

Ref. Freq.

MCW Selectivity

2X

10X

100X

1000X

1

1

2

3

4

5

6

200 kc

500 kc

1.5 mc

3.5 mc

6.0 mc

9.5 mc

13.5 mc

2.5 kc

5.0 kc

7.0 kc

7.0 kc

7.0 kc

7.0 kc

7.0 kc

7.0 kc

10.0 kc

15.0 kc

15.0 kc

15.0 kc

15.0 kc

15.0 kc

12.0 kc

15.0 kc

25.0 kc

25.0 kc

25.0 kc

25.0 kc

25.0 kc

15.0 kc

22.0 kc

35.0 kc

35.0 kc

35.0 kc

35.0 kc

35.0 kc

Table 6-5 is presented for use as a guide in servicing receivers. It applies to undamaged and perfectly aligned receivers, under reasonable climatic conditions. These values are to be regarded as average, to be approximated when adjusting the equipment after overhaul or long service. Departures from these values are not necessarily cause for major operations on the equipment. The values should be employed with caution and discretion, particular in the case of measurements carried out under extreme conditions of temperature or humidity, or with a signal generator whose accuracy is not definitely known.
b. SENSITIVITY.--The r-f input required from a directly connected signal generator to obtain 10 milliwatts output (6.3 volts) with a 300 ohm resistive load is shown for three points in each radio receiver. The load resistance shall be connected to the test receiver only, and the output circuit of this receiver shall be isolated from the headsets and output circuits of other receivers. The frequencies at which the measurements must be made are listed in the table below. Input voltage 14 or 28 volts. Sensitivity values are in microvolts, modulated 30 percent at 400 cps.

TABLE 6-6 SENSITIVITY DATA

Band

Freq. Range

Antenna Binding Post

Mixer Control Grid (Top Cap)

Audio Grid

1

2

3

4

5

6

200-500 kc

1.5-3.5 mc

3.5-6.0 mc

6.0-9.5 mc

9.5-13.5 mc

13.5-18.0 mc

7 microvolts

5 microvolts

5 microvolts

5 microvolts

5 microvolts

5 microvolts

35 microvolts

5 microvolts

5 microvolts

5 microvolts

5 microvolts

5 microvolts

2 volts *

2 volts

2 volts

2 volts

2 volts

2 volts

* Audio input 400 cps.

This table of sensitivities is for use as a guide in servicing the receivers. It applies to undamaged and perfectly aligned receivers under reasonable climatic conditions. Microvolt values shown are to be regarded as average; they are to be approximated when adjusting the equipment after overhaul or long service. Departures from these values are not necessarily cause for major operations on the equipment. The values should be employed with caution and discretion, particularly in the case of measurements carried out under extreme conditions of temperature or humidity. A signal generator whose accuracy is not definitely known and a set of vacuum tubes which are not average may produce results varying considerably from those shown in the table.
c. DYNAMOTOR PERFORMANCE DATA.

TABLE 6--7. DYNAMOTOR PERFORMANCE DATA

Average performance data on Dynamotor DM-24-D, DM-24-F, DM-28-O, DM-28-L, DM-28-H and DM-28R is as follows: (dynamotor and filter disconnected from receiver and negative high voltage connections made to case of unit).

DM-24-(*)

DM-28-(*)

Input

Output

Input

Output

Volts

Amperes

Volts

milliamperes

Volts

Amperes

Volts

Milliamperes

12

12

12

14

14

14

1.4

2.0

2.5

1.4

2.2

2.8

213

210

190

255

236

226

0

30

60

0

40

75

24

24

24

28

28

28

0.7

1.1

1.3

0.8

1.1

1.5

215

210

202

258

246

236

0

30

60

0

40

75

Figure 6-1 Radio Receiver BC-348-(*) or BC-224-(*) -- Top View of Chassis

Figure 6-2 I-F Transformers, C-W Oscillator and Crystal Filter Assemblies

Figure 6-3 Antenna Unit

Figure 6-4 R-F Unit

Figure 6-5 Detector Unit

Figure 6-6 Oscillator Unit

Figure 6-7 Radio Receiver BC-348-(*) or BC-224-(*) -- Resistor Boards, View A

Figure 6-8 Radio Receiver BC-348-(*) or BC-224-(*) -- Resistor Boards, View B

Figure 6-9 Radio Receiver BC-348-(*) or BC-224-(*) -- Bottom View of Chassis

Figure 6-10 Radio Receiver BC-348-(*) or BC-224-(*) -- Rear View of Chassis

SECTION VIII DRAWINGS

Figure 8-1 Plug Connections

Figure 8-2 Radio Receiver BC-348-(*) or BC-224-(*) -- Wiring Diagram, Tube Shelf

Figure 8-3 Radio Receiver BC-348-(*) or BC-224-(*) -- Wiring Diagram, Antenna

Unit (does not include Radio Receiver BC-348-R)

Figure 8-4 Radio Receiver BC-348-(*) or BC-224-(*) -- Wiring Diagram, Antenna Unit

Figure 8-5 Radio Receiver BC-348-(*) or BC-224-(*) -- Wiring Diagram, R-F Unit

Figure 8-6 Radio Receiver BC-348-(*) or BC-224-(*) -- Wiring Diagram, Detector Unit

Figure 8-7 Radio Receiver BC-348-(*) or BC-224-(*) -- Wiring Diagram, Oscillator Unit

Figure 8-8 Radio Receiver BC-348-(*) or BC-224-(*) -- Wiring Diagram,

I-F Transformers

Figure 8-9 Radio Receiver BC-348-(*) or BC-224-(*) -- Wiring Diagram, Crystal Filter

Figure 8-10 Radio Receiver BC-348-(*) or BC-224-(*) -- Wiring Diagram, Beat

Frequency Oscillator

Figure 8-11 Radio Receiver BC-348-(*) or BC-224-(*) -- Wiring Diagram, Resistor Boards

Figure 8-12 Radio Receiver BC-348-(*) or BC-224-(*) -- Wiring Diagram,

Dynamotor Assembly

Figure 8-13 Radio Receiver BC-348-(*) or BC-224-(*) -- Dial and Mask Assembly

Figure 8-17 Radio Receiver BC-348-(*) or BC-224-(*)

-- Wiring Diagram

Figure 8-18 Radio Receiver BC-348-(*) or BC-224-(*)

-- Schematic Circuit Diagram